Размещение
Сейчас уже далеко не те времена, когда сауна была удовольствием, доступным только для богачей. На сегодняшний день каждый может позволить себе такую роскошь.
Встроенная в комнате сауна состоит из деревянной коробки, обогреваемой печкой-каменкой. В квартирах для ее обогрева можно использовать только электрическую каменку. Для дачи или частного дома подойдет печка на дровах.
Сейчас в магазинах продаются уже готовые сборные или встраиваемые мини-сауны. Если это сборная модель, то она монтируется из уже готовых щитов по принципу конструктора. Такая постройка очень выгодна тем, что ее можно разобрать и перенести в другое место. Встроенную сауну невозможно переместить.


В фирменных магазинах можно приобрести разные варианты моделей саун. Это и большие семейные и маленькие угловые кабинки, разместить которые можно в ванных комнатах, совмещенных с душевыми кабинками.
Также сауна может быть сделана на заказ из разных пород дерева. Установить ее можно и в душевой, и в кладовой, и даже отгородить под парилку часть коридора.


За городом на даче или в частном доме сауну часто обустраивают в гараже. Такое решение имеет много преимуществ. Это и уменьшение финансовых затрат, и проведение коммуникаций, таких как канализация, электричество, водопроводные трубы, которые соединяют оба помещения.

Теплоизоляция
Теплоизоляция должна состоять из двух слоев любого материала, лучше всего сюда подойдет стекловата
Это экологически чистый материал, который не содержит вредных веществ, что немаловажно при достижении высоких температур

Система канализации
Самым простым вариантом будет проведение трубы к ближайшей канализации. Трубы прячутся под напольным покрытием. Если это невозможно, тогда необходимо сделать выгребную яму рядом с гаражом.

Отопление
Покупая или строя печь, обязательно нужно учесть, какой из вариантов отопления будет лучшим. Печь из железа, например, будет держать тепло не очень долго, однако растопить и обогреть ее очень быстро. Можно поставить и кирпичную печь. В этом случае все наоборот – и растопка занимает больше времени, и тепло держится дольше.

В частных домах большой популярностью пользуется сауна в цокольном этаже. Это позволяет не покидая дом отдохнуть и расслабиться, а также сэкономить территорию на небольшом участке. Организовать сауну в подвале просто и в тоже время дорогостояще. Ведь если ранее в подвале уже была оборудована какая-то другая зона, необходимо будет все заменить или перепланировать.

Печь занимает самое важное место в сауне. Для ее обустройства нужно сделать надежный фундамент
Печь выстраивают так, чтобы топка выходила в предбанник, а дымоход – через окно в стене цоколя. Также обязательно должен быть отдельный выход на улицу.

Особенности строительства с бассейном

Традиционный хамам можно построить в принципе где угодно: от городской квартиры и дома, до таунхауса и дачи. Что касается хамам с бассейном, то здесь дело обстоит иначе. Для строительства такой бани необходимо довольно большое помещение или даже специально построенное здание.
Еще на этапе проектирования, можно заранее выбрать и оставить площадь для строительства хамам рядом с бассейном.
Если здание уже построено, то строительство хамам в нем будет произвести намного труднее, тем более если рядом вы задумали бассейн. В этом случае может потребоваться перепланировка помещений. Часто такое строительство в уже готовом здании может оказаться невыполнимым.
Наиболее правильным вариантом будет разместить турецкую баню с бассейном в отдельном, специально предназначенном для этих целей здании. Так можно заранее продумать качественную проектировку помещений для строительства.
При наличии больших площадей, а также финансовых возможностей можно реализовать бассейны не только с разным типом пользования:
- плавательный
- спортивный
но и с разными вариантами по типу исполнения:
- каркасный
- бетонный
Для строительства хамам с бассейном необходимо учесть ряд особенностей и требований:
- Помещение, где в дальнейшем планируется строительство хамам, должно быть большим. Необходимость объясняется возможностью размещения атрибутов турецкой бани и дополнительных помещений, в которых будет располагаться оборудование;
- Оборудование для вентиляции должно быть исправным и правильно функционировать;
- Подведение коммуникационных и инженерных систем должны обеспечивать быстрое заполнение бассейна и его слив. Количество воды в бассейне должно соответствовать нормам.
- Источники электричества должны быть стабильными. По правилам техники безопасности все провода должны быть защищены от попадания влаги. Необходимо читывать максимальное значение тока.
- Если вы хотите построить турецкую баню в доме для личного пользования, то разрешение не потребуется. Если речь идет о общественном хамам, то в данном случае необходимо предоставить пакет документов, для получения разрешения на строительство.
- При проведении строительных работ, необходимо использование качественного оборудования, соответствующего всем необходимым критериям безопасности. Оборудование не должно портиться под действием высокой влажности, характерной для турецкой бани.
Оздоровительный эффект
Основой благотворного воздействия турецкой бани является одновременное сочетание двух факторов:
- Мягкое прогревающее воздействие теплой и очень влажной атмосферы бани. Человек интенсивно потеет, но без риска перегрева организма;
- Постоянный приток свежего воздуха обеспечивает хорошее самочувствие и компенсирует потраченные силы на прогрев организма.
Кроме того, есть массаж, релаксация и ароматерапия. По сути, турецкий хамам — это форма отдыха, в традиционных культурных практиках посещение бани может занимать до 7-8 ч. Мало кто из почитателей сауны или русской бани в состоянии просидеть в парном отделении хотя бы половину этого срока.

Силы восстанавливаются очень быстро, без травмирующих высоких температур и контрастов, поэтому строительство турецких бань давно стало массовым явлением и модным трендом. Хамам строят в упрощенном виде в квартирах и даже на вторых этажах дач и загородных домов.

Общественный и домашний вариант хамам

Особенности расположения оборудования

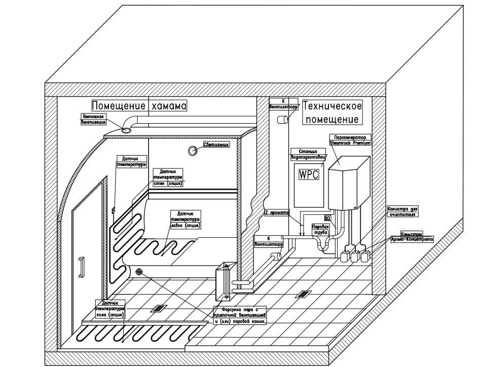
Главным оборудованием в турецкой бане является парогенератор. Он должен располагаться в смежном помещении рядом с баней. Мощность парогенератора напрямую зависит от площади помещения турецкой бани. Чтобы парогенератор функционировал, его необходимо подключить к системе водоснабжения и канализации, а для запуска достаточно подключение к электрической сети при помощи специального кабеля.
К наиболее популярным производителям парогенераторов относят:
- EOS — немецкое производство.
- TYLO — шведское производство.
- HARVIA — финское производство.
Бесплатный подбор оборудования Вашего хамам:
Широкое распространение получили модели парогенераторов, которые обладают защитными свойствами от загрязнений и перегревания. Ощущение тепла в помещении создается за счет подогревания всех поверхностей турецкой парной. Работа всей кабельной системы регулируется термостатами. Обычно в частных домах помимо водонагревательного котла также применяется обогрев при помощи труб с теплоносителем. В таком случае трубы в зоне турецкой бани должны иметь самостоятельный контур. Иначе в теплое время года при прогреве бани придется прогревать весь дом. Альтернативный вариантом служит автономный котел, система управления которого позволит регулировать температуру всех зон отдельно.
- Введите параметры своего хамама или просто оставьте заявку
- Мы получим смету на ваш проект от каждого нашего подрядчика
- Мы выберем лучшее предложение и свяжемся с Вами
- Вы получите хамам по лучшей цене
Ваш промокод: «Вам хамам«! Скажите его нашему сотруднику и выезд замерщика для Вас будет бесплатным.
Выбираем место
Очень важно верно выбрать место для размещения такого помещения. Вне зависимости от того, строится хаммам с нуля либо под него подгоняется уже существующее помещение, следует соблюсти определенные нормы:
- пол, стены и потолок подготавливаются для последующей облицовки керамической плиткой либо натуральным камнем;
- помещение должно иметь канализационную и вентиляционную системы;
- потолки не могут быть ниже 250 сантиметров;
- хаммам должен состоять из 4 помещений – зоны отдыха, технической комнаты, душевой и парилки.
Если хаммам хочется сделать дома, то правильно будет вынести техпомещение подальше. А для комнаты отдыха можно взять любое помещение в квартире. Если хаммам возводится с нуля, то лучше будет применять шлакоблок либо кирпич.

Строительство хамама
Технология возведения турецкой бани требует основательной проработки способа и схемы установки сервисного оборудования. Само по себе строительство хамам не сложно, но для того, чтобы баня получилась теплой, потребуется правильно собрать теплоизоляцию и систему обогрева помещения.
Чаще всего предпочтение отдается водяному подогреву пола, стен и внутренней меблировки бани. Можно попытаться использовать более дешевый электрический обогрев, но из-за высокой влажности, большого количества воды и водного конденсата использование электроэнергии в условиях хамам считается неоправданным риском. Поэтому где-то отдельно, за пределами бани, нужно будет собрать и установить бойлер на 200-250 л с насосной подачей, систему распределительного коллектора кипятка по трубам и автомат подогрева воды.
Проект
Одним из наиболее важных элементов при создании хаммама является составление проекта. Даже если нужно построить самостоятельно маленький хаммам, следует понимать, что конкретно такая постройка – довольно сложное сооружение с инженерной точки зрения.

Как минимум уже по этой причине чертежи должны быть составлены максимально подробно. То есть в них должны быть отражены не только планировка комнат, а даже такие моменты, как работа отопительной системы и механизма подавания пара, разводка сантехнических коммуникаций и электропроводки.


Конечно, чертежи мини-хаммама можно разработать самому, но проблема в том, что технология создания постройки такой сложности практически не может быть соблюдена человеком, который в этом не разбирается и не имеет профильного образования.
По этой причине лучше будет заказать индивидуальный проект хаммама в строительной компании. Специалисты такого учреждения смогут полностью учесть все специфические моменты каждого конкретного случая и найти наилучшее решение той или иной проблемы, что может возникнуть на различных этапах строительства. Да, стоимость такого проекта будет недешевой, но это поможет избежать массы проблем, потраченных впустую времени и денег.

Особенности проектирования и строительства
После того, как осуществился выбор помещений для строительства и после учета пожеланий клиента, можно приступать к созданию проекта совместного строительства русской и турецкой бани. При наличии дровяной печи необходимо правильно спроектировать дымоход, чтобы обеспечить пожарную безопасность на высшем уровне. Что касается самой печи, то ее обязательно изолируют кирпичной кладкой. Лучший вариант размещения бань на первом этаже или в отдельном здании, отведенном специально для банных целей.
ХАМАМ В ВАННОЙ, ХАМАМ В КВАРТИРЕ Хамам в ванной уже давно стал реальностью. Такое строительство не требует дополнительных разрешений. Конечно,
ХАМАМ В ВАННОЙ, ХАМАМ В КВАРТИРЕ Хамам в ванной уже давно стал реальностью. Такое строительство не требует дополнительных разрешений. Конечно,
ХАМАМ В ВАННОЙ, ХАМАМ В КВАРТИРЕ Хамам в ванной уже давно стал реальностью. Такое строительство не требует дополнительных разрешений. Конечно,
ХАМАМ В ВАННОЙ, ХАМАМ В КВАРТИРЕ Хамам в ванной уже давно стал реальностью. Такое строительство не требует дополнительных разрешений. Конечно,
ХАМАМ В ВАННОЙ, ХАМАМ В КВАРТИРЕ Хамам в ванной уже давно стал реальностью. Такое строительство не требует дополнительных разрешений. Конечно,
Уровень вентиляции для этих типов бань совершенно разный. Если для русской бани для проветривания достаточно приоткрыть форточку или дверь в парной, то в хамаме необходима серьезная система вентиляции.
Эксплуатация банных комнат (парных) также требует обеспечения пожарной безопасности. Все имеющееся оборудование и приборы, проводящие электричество, должны быть заземлены во избежание поражения электрическим током. Необходим четкий расчет потребления электроэнергии, чтобы сделать проводку, рассчитанную на максимально допустимую мощность.
При любых типах строительных работ, будь то монтаж или внутренняя отделка бань, необходимы качественные материалы и проверенное оборудование. Для отделки русской и тем более турецкой бани правильно использовать только натуральные материалы. А ввиду высоких температурных режимов и уровня влажности -оборудование, способное стабильно работать в такой среде.
Благотворное влияние хаммама на организм
Любая баня приносит пользу организму, но не все переносят высокую температуру. У турецкого хаммама тоже имеются противопоказания — для астматиков, онкобольных, гипертоников и тех, кто не переносит высокой влажности, путь сюда закрыт. Однако фанаты этого вида парной считают, что хамам способен:
- Очистить организм от шлаков;
- Восстановить силы;
- Очистить дыхательную систему;
- Снизить болевые ощущения;
- Помочь при бессоннице;
- Помочь при простуде;
- Улучшить состояние кожных покровов;
- Положительно влиять на метаболизм, способствуя похудению;
- Положительно влиять на пищеварение.
Размеры
Начиная строить сауну, необходимо ознакомиться с их стандартами и нормами.
Высота сауны
Внутри помещения высота парной должна быть приблизительно два метра и десять сантиметров. Устанавливая полки для лежания, нужно учесть, что высота от потолка до верхней полки может быть около одного метра и десяти сантиметров. Ведь в сауне температура выше ближе к потолку.

Площадь строения
В домашних условиях размеры мини-сауны определяются в зависимости от того, сколько человек будет в ней париться. На каждого человека, находящегося в такой парной, должна приходиться правильная площадь объемом приблизительно два метра. Самый оптимальный размер для мини-сауны составляет 2 х 1,8 метра.


Особенности использования хаммама
- После завершения всех работ нужно дать вашему хаммаму выстояться пару недель, слегка поддерживая подогрев поверхностей. Это делается для того, чтобы все растворы и клеи высохли до конца.
- Первый пуск должен быть долгий и постепенный, с медленным увеличением температуры обогрева. Это делается для того, чтобы тепловое расширение не заставило потрескаться поверхности. Особенно это опасно для цельнокаменных и цельномраморных поверхностей.
- На небольшие перерывы в работе хаммама весь обогрев не должен отключаться. Если перерыв ожидает быть длительным, оставлять обогрев нужно на лавках и массажном столе.
- Нужно содержать хаммам в чистоте и часто проводить уборку со специальными моющими средствами для мрамора, кафеля, стекла.
- Если вода жёсткая, нужно удалять накипь из бака парогенератора на ТЭНах сольвентом по инструкции в зависимости от жёсткости через определённые промежутки времени: чем жёстче вода, тем чаще. Кроме того, парогенератор должен каждые несколько часов самоочищаться: сливать воду из бака и набирать новую.
- Во время парения вентиляционное отверстие надо держать приоткрытым, так как потребный вам воздухообмен равен 4–6 объёмам вашего хаммама в час.
Если вы будете выполнять эти несложные правила, ваш хаммам прослужит вам долго и не доставит никаких проблем.
Воздействие на организм человека
Чтобы понять, что лучше для здоровья — баня или сауна, следует знать, как пар влияет на организм. Любая парилка оказывает положительное влияние на здоровье, укрепляя иммунитет, очищая кожные покровы от загрязнения, выводя ядовитые токсины, шлаки. Под действием высоких температур сосуды наполняются кровью.
Посещение парилки способствует:
- расслаблению мышечной ткани;
- появлению ощущения покоя, умиротворенности;
- улучшению самочувствия;
- укреплению иммунной системы.
Внимание! Людям с заболеваниями сердечно-сосудистой системой следует посещать баню при организации в парилке условий идентичных естественной среде. Нагрузка на сердце при значительном прогреве помещения увеличивается в несколько раз.. Врачи советуют пациентам с болезнями дыхательных путей регулярно посещать традиционные русские бани
Влажный воздух помогает очистить органы дыхания, наполнить их кислородом, активизировать работу легких. После одного сеанса пациент чувствует облегчение. В сауну ходить не желательно. Сухие пары могут привести к обострению заболевания
Врачи советуют пациентам с болезнями дыхательных путей регулярно посещать традиционные русские бани. Влажный воздух помогает очистить органы дыхания, наполнить их кислородом, активизировать работу легких. После одного сеанса пациент чувствует облегчение. В сауну ходить не желательно. Сухие пары могут привести к обострению заболевания.
Финские парилки целесообразно посещать пациентам, у которых обнаружены:
- камни в почках;
- патологии кожных покровов;
- воспалительные процессы в органах мочевыделительной системы, печени.
В качестве профилактики развития ОРВИ, гриппа хорошо подходят обе парилки. Главное условие — регулярное посещение. Одного сеанса для укрепления иммунитета недостаточно.
Забыть о сауне и бане следует людям, страдающим: гипертонией, диабетом, атеросклерозом, тяжелыми формами психических расстройств, острыми заболеваниями верхних дыхательных путей.
Турецкая баня хаммам: бархатное тепло. Сооружаем своими руками по правилам
Хаммам, пришедший из Турции, потомок древнеримских терм. Возведя чистоту в религиозную догму, ислам сделал обязательным еженедельный поход в баню, а мягкий климат исламских стран, не требовавший прогревания «до костей», превратил банную процедуру в удовольствие.
По данным Русского орфографического словаря РАН / Под ред. В. В. Лопатина, О. Е. Ивановой. М., 2012, написание слова как «хамам» считается некорректным, правильно: «хаммам».

Классический хаммам строили из камня
Основные отличия хаммама от других видов бань:
- Щадящая температура;
- Влажность выше 70%;
- Отдельное помещение для оборудования;
- Выполненная из камня облицовка и мебель;
- Обогрев пола, стен и лежаков;
- Массажный стол
- Куполообразный или арочный потолок;
- Принудительная вентиляция с 4-кратным обменом.
Рассмотрим эти особенности детально.
Температура
Хаммам отличается от русской бани и финской сауны комфортной температурой 30 до 55 °С и 100% влажностью. Щадящая температура особенно приятна для людей, которые не любят или не могут находиться в парной с высокой температурой.
Влажность
Первоначально пар для хаммама получали кипячением воды в огромных чанах, а затем по трубам подавали в парную. Теперь пар получают с помощью парогенераторов, которые занимают немного места. Условие размещения парогенератора — не далее 15 метров от парной.
Помещение для оборудования
Обособленное размещение оборудования оправдано: ничто не должно мешать наслаждению процедурой и расслаблению парящегося, также важна безопасность — соседство обнажённых людей с котлами кипятка.
Камень для облицовок
Изначально контур помещений хаммама выполняли из камня — мрамора или гранита. Так как лежаки выполнены с обогревом до температуры тела или чуть выше, лежать на них комфортно. Однако стоимость натурального камня и обработки высока, камень заменяют керамической плиткой или мозаикой.
Обогрев стен, пола и лежаков
Для помещения парной в хаммаме предусматривают обогрев пола, стен и лежаков с помощью систем тёплого пола, водяного, электрического или плёночного (инфракрасного).
Массажный стол
Традиционно в турецкой бане выполняют мыльный массаж, который оказывает расслабляющее действие. Для выполнения массажа устанавливают массажный стол на несколько человек, изначально тоже каменный, с подогревом.
Криволинейный потолок
Потолок в виде купола или арки выполняют в хаммаме для того, чтобы конденсат из пара, оседающий на поверхности потолка, не капал вниз на лежащих людей, а медленно стекал по стенам.
Вопрос: что же общее у хаммама и привычной парной? Ответ: то, что и там, и там посетители получают удовольствие!

























































